Schémas d'un appareil de chauffage à vapeur + exemple de calcul d'un système à vapeur
Les propriétaires de maisons privées rencontreront certainement le problème du chauffage de leur maison. Tout le monde essaie de choisir une option qui permet un chauffage de haute qualité de la pièce, tout en consommant un minimum de carburant.
De nombreux propriétaires d'immeubles de banlieue et de maisons de campagne sont attirés par le système de chauffage à vapeur, dans lequel la vapeur peut chauffer la pièce en quelques minutes. Avant de décider d'équiper un tel système, il faut étudier les caractéristiques de son travail, comparer tous les avantages et les inconvénients.
Nous vous aiderons à comprendre ces problèmes. Et nous décrirons également différents schémas de chauffage à la vapeur, nous donnerons la méthodologie de calcul et les règles du système.
Le contenu de l'article:
Chauffage à vapeur: schémas et caractéristiques de l'appareil
Sans système de chauffage, la vie dans une maison de campagne en automne, au printemps et, surtout, en hiver est impossible. Souvent pour les gîtes, visités périodiquement par les propriétaires, choisissez l'option de chauffage à vapeur.
Il est capable de fournir un chauffage très rapide de toute la maison, ce qui plaira agréablement au propriétaire et à ses invités, qui ont décidé de passer un week-end à la campagne.
Principales caractéristiques du chauffage à vapeur
Il est pratique d'organiser le chauffage à vapeur dans les maisons rarement visitées par les propriétaires. Tout cela grâce aux caractéristiques du liquide de refroidissement circulant dans les tuyaux. Il s'agit d'une paire qui n'apparaît que lorsque la chaudière fonctionne.
En effet, lorsque personne n'est à la campagne et que la rue a un gel de -15 ° C ou plus, vous n'avez pas à vous soucier de l'éclatement des tuyaux, comme c'est le cas avec liquide de refroidissement.

Le chauffage à vapeur a ses avantages:
- une grande quantité de chaleur dégagée lors de la condensation;
- nécessitent une plus petite zone d'émetteurs de chaleur dans la pièce;
- démarrage et arrêt rapides du système;
- économiser de l'argent sur le chauffage;
- résistance au gel.
Quant à la quantité de chaleur dégagée lors du processus de condensation de la vapeur, elle est plusieurs fois supérieure à la chaleur dégagée par l'eau chauffée circulant dans le système de chauffage.
1 kg de vapeur à une température de 130 ° C pendant la condensation dégage une énergie égale à 2 300 kJ / kg. Quant au volume, le condensat occupe 400 à 1500 fois moins d'espace que la même masse de vapeur.

Cette caractéristique permet l'utilisation de tuyaux de plus petit diamètre. Dans les petites pièces, vous pouvez vous passer de piles - la chaleur émise par le tuyau suffira à les chauffer.
Une autre caractéristique est le chauffage rapide de la pièce. Idéalement, lorsque vous sortez de la ville pendant quelques heures, vous n’avez pas à vous soucier du chauffage pendant longtemps. Le temps gagné peut être utilisé pour des tracas plus agréables, par exemple, pour faire frire un barbecue et discuter avec des amis plus longtemps.

En quittant la datcha pendant la saison froide, vous n'avez pas besoin de passer du temps à préserver le système de chauffage, à vidanger l'eau et à d'autres activités conçues pour protéger le système contre les pannes.
En l'absence de combustible dans la chaudière à vapeur, la vapeur ne pénètre pas dans la conduite de vapeur. Par conséquent, il n'y a pas d'eau dans la conduite de condensat. Par conséquent, il n'y aura aucun problème de gel du système.

Inconvénients d'un système de chauffage à vapeur
Le chauffage à vapeur, en plus de ses avantages, présente également des inconvénients.
Tout d'abordhaut degré de danger. Cela est dû aux spécificités du liquide de refroidissement.
Lorsque de la vapeur traverse le tuyau sous pression, alors:
- la rupture de la conduite de vapeur peut blesser gravement une personne;
- si vous touchez accidentellement la surface du tuyau ou de la batterie, il est facile de se brûler;
- une mauvaise utilisation de l'équipement lourd peut exploser.
Deuxièmement la poussière de cuisson tombant sur la surface du tuyau de vapeur. Sous l'influence de températures élevées, les particules de poussière se décomposent.Les produits de leur décomposition affectent négativement les habitants de la maison, surtout s'il y a des allergiques parmi eux.

Troisièmement, l'air sec que tous les habitants de la maison sont obligés de respirer. Pour améliorer le climat intérieur, ramasser un humidificateur. Il s'agit d'une dépense supplémentaire, qui devrait être fournie même au stade de la conception du système de chauffage.
Quatrième, la température du liquide de refroidissement est tout simplement impossible à réguler et à réduire à volonté. Cet inconvénient crée de nombreuses difficultés lors de l'utilisation du système de chauffage à vapeur dans les maisons avec résidence permanente.
Le moyen de sortir de cette situation est la pose de plusieurs branches de la canalisation de vapeur avec leur inclusion ultérieure dans les travaux si nécessaire.
Cinquièmement, il est nécessaire d'utiliser des raccords à vapeur spéciaux conçus pour travailler avec de la vapeur. Il en va de même pour le matériau des tuyaux et des radiateurs.
Il convient de garder à l'esprit que la durée de vie de la canalisation de condensat sera beaucoup plus courte par rapport au chauffage à eau, où des tuyaux de retour du même matériau sont installés. Cela est particulièrement vrai pour les pipelines de condensats secs.
Sixièmedes précautions doivent être prises pour assurer une décoration murale appropriée. Après tout, le papier peint en papier n'a pas le niveau de résistance à la chaleur souhaité. Le plâtre de ciment peint avec la peinture appropriée convient ici.

Une autre option intéressante est la décoration de style loft. Pour ce faire, la surface de la paroi intérieure, le long de laquelle passera le tuyau de vapeur, peut être aménagée à partir de briques résistantes à la chaleur. Cela créera non seulement une atmosphère unique, mais protégera également les résidents lorsqu'un tuyau chaud affecte le matériau du mur.

Septièmebesoin de équipement pour une chaufferie. Il n'est pas autorisé de placer la chaudière à vapeur dans le salon. C'est très dangereux. L'emplacement de la chaudière doit être équipé de matériaux résistants à la chaleur et bien ventilé.

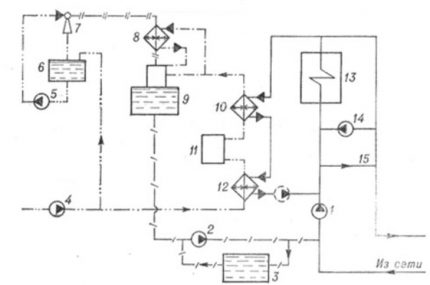
Schémas de chauffage à vapeur
L'option de chauffage utilisant la vapeur comme caloporteur a une variété de schémas.
Ils peuvent être classés selon les paramètres suivants:
- pression du système;
- un moyen de communiquer avec l'atmosphère;
- schéma de raccordement des tuyaux;
- méthode de retour des condensats.
La pression dans un système de chauffage à vapeur (PO) fonctionnel peut être plus élevée et plus basse.
En fonction de sa valeur absolue, les systèmes suivants sont distingués:
- basse pression - moins de 0,7 kgf / cm2;
- haute pression - plus de 0,7 kgf / cm2;
- vapeur sous videe - moins de 1 kgf / cm2.
La première option est recommandée pour un usage domestique. Des chaudières spéciales conçues pour le chauffage à la vapeur vous permettent de mettre en place un système basse pression maison privée ou à la campagne. Ils peuvent fonctionner avec différents types de combustibles - charbon, bois, gaz, fioul.

La deuxième option est dangereuse pour une utilisation à la maison. Pour travailler avec des systèmes à haute pression, des connaissances et une spécialisation appropriées sont requises. Si un artisan non préparé décide de collecter le chauffage à vapeur à haute pression dans sa maison de campagne, il risque de rester, au mieux, sans chalet.
Une chaudière haute pression est grande et très chère.Cette option est utilisée dans l'industrie. Mais de nombreux artisans amateurs tentent expérimentalement de mettre en œuvre une installation similaire de leurs propres mains. Cette option est extrêmement dangereuse à utiliser dans le système de chauffage.

Le système vide-vapeur se distingue des deux premiers par la présence d'un collecteur d'air et d'un dispositif supplémentaire qui assure l'évacuation de tout l'espace intérieur.
Selon la méthode de connexion avec l'atmosphère, les circuits de chauffage à vapeur ouverts et fermés sont distingués. Dans le premier cas, le système a un lien avec l'atmosphère - il est ouvert. Dans le second, il est complètement isolé de la pression atmosphérique et de l'air de l'environnement.

Selon la méthode de traçage des tuyaux, les schémas logiciels sont les suivants:
- tuyau simple horizontal;
- deux tubes verticaux.
Les premiers sont généralement utilisés dans les maisons et les structures à un et deux étages avec des hauteurs de plafond allant jusqu'à 2,7 m et une superficie allant jusqu'à 80 m2où vous n'avez pas besoin d'ajuster la température. Le second est plus adapté à la mise en œuvre d'un système de chauffage à vapeur dans les bâtiments de 3 étages ou plus.

De plus, des systèmes logiciels peuvent être montés:
- avec câblage supérieur, moyen ou inférieur;
- avec tuyauterie humide ou sèche pour le mouvement du condensat;
- avec blocage ou mouvement associé de vapeur et de condensat.
La méthode de retour des condensats vous permet de sélectionner un circuit fermé et ouvert. Dans le premier cas, l'eau formée lors du processus de condensation est dirigée par gravité vers la chaudière. Dans ce cas, la pente recommandée des conduites de vapeur et de condensat doit être maintenue - de 1,0 à 0,5 cm de pente par 1 mètre courant.
De plus, la polarisation est correctement effectuée dans le sens du mouvement de la vapeur pour la conduite de vapeur et dans le sens du mouvement des condensats pour le tuyau de retour. La chaudière elle-même avec ce schéma doit être située en dessous du niveau du tuyau de retour.

Dans le circuit d'un système de chauffage à vapeur ouvert, il y a un réservoir spécial pour collecter le condensat - un réservoir. De là, à l'aide d'une pompe, le liquide peut être envoyé à la chaudière ou retiré du système de chauffage. Dans le second cas, la chaudière doit être constamment alimentée en eau douce pour la formation continue de vapeur.
Il est préférable pour une maison de campagne de choisir un circuit de chauffage à vapeur fermé avec un câblage supérieur et un tuyau de condensat humide, c'est-à-dire le volume entier du canal rempli d'eau. Pour les circuits ouverts, une variante de conduite sèche est utilisée pour déplacer partiellement le condensat rempli de condensat.

Comment calculer correctement le système de vapeur
Après avoir choisi le système à vapeur, il est nécessaire d'établir un projet de sa localisation dans le bâtiment et d'effectuer des calculs préliminaires.
Il y a deux options:
- calculer les principaux composants du chauffage à la vapeur par eux-mêmes;
- Demandez l'aide d'un designer professionnel.
La deuxième façon de résoudre ce problème est la plus préférable.Après tout, seul un spécialiste, ayant plus d'un projet mis en œuvre avec succès pour l'aménagement d'un système de chauffage, est en mesure de prendre en compte tous les souhaits du propriétaire, sans oublier les exigences réglementaires.
S'il n'y a pas de possibilité et de désir de contacter le concepteur, vous pouvez procéder au calcul indépendant du système de chauffage à vapeur. Vous pouvez utiliser les normes et les recommandations utiles de la littérature spécialisée, par exemple, du guide du concepteur.
Pour calculer, vous devez prendre le plan de votre maison et calculer la surface que vous souhaitez chauffer. Marquez ensuite l'emplacement des radiateurs.

Les radiateurs sont sélectionnés en fonction de la puissance requise. De plus, il est important de tenir compte des caractéristiques techniques de l'appareil que vous aimez - il doit résister à la charge lorsque vous travaillez avec de la vapeur.

Il est préférable de calculer la longueur de la tuyauterie de vapeur et de condensat dans la pièce elle-même. Il est donc plus pratique de planifier la hauteur de leurs joints et l'emplacement des radiateurs, si nécessaire.

Après avoir calculé le nombre requis de mètres linéaires du tuyau, n'oubliez pas les vannes de vapeur - vannes, tés et, si nécessaire, purgeurs de vapeur, une pompe.
Pour déterminer la capacité d'une chaudière à vapeur, il faudra calculer le volume de toutes les pièces chauffées et multiplier ce chiffre par l'indicateur de la quantité d'énergie nécessaire pour chauffer 1 m3. Cet indicateur dépend de la région de résidence. Donc, pour la partie européenne, le chiffre est de 40 watts.
Vous pouvez calculer la capacité de la chaudière pour une maison de 3 chambres avec une hauteur sous plafond de 2,6 m.
Vous devez d'abord calculer la superficie des pièces individuelles:
- 1ère chambre: 5 * 2,95 = 14,75 m2;
- 2ème chambre: 3 * 2,45 = 7,35 m2;
- 3ème chambre: 2 * 5,4 = 10,8 m2.
Ensuite, vous devez calculer le volume de toute la maison: 14,75 * 2,6 + 7,35 * 2,6 + 10,8 * 2,6 = 38,09 + 19,11 + 28,08 = 57,02 m3.
Maintenant, le volume obtenu doit être multiplié par la demande de chaleur: 57,02 * 40 W = 2288 W. À la valeur obtenue, il faut ajouter une réserve de marche d'au moins 20%: 2288 * 1,2 = 2745,6 W ou environ 3 kW.
La deuxième option pour déterminer la puissance est par zone. Il est accepté sous condition que pour le chauffage tous les 10 m2 1 kW de puissance de chaudière + 30% de la réserve est requis si la hauteur du plafond ne dépasse pas le niveau autorisé jusqu'à 2,7 m.
De plus, vous devez acheter l'unité 20 à 30% plus élevée que la puissance calculée. En pratique, les experts conseillent de prendre une chaudière pas moins de 30% plus puissante pour qu'elle ne fonctionne pas à la limite de ses forces.

Sélectionnez une chaudière à vapeur d'un fabricant de confiance. L'unité doit avoir un certificat de qualité et une garantie de l'usine qui l'a produite. La chaudière à vapeur doit être équipée soupape de sécurité. De plus, des dispositifs de surveillance de la température et de la pression et un réducteur de pression sont nécessaires pour normaliser la pression, si nécessaire.
Erreurs avec chauffage à vapeur
Étant engagé dans le dispositif de chauffage individuel, il est nécessaire d'étudier attentivement les options existantes.
Choisir sa propriété est l'option la plus appropriée pour recevoir encore:
- consommation de carburant économique;
- chauffage efficace;
- commodité de la maintenance du système;
- longue durée de vie de l'équipement.
En s'arrêtant parmi toutes les options de chauffage à la vapeur, il est important d'essayer d'éviter les erreurs commises lors de sa construction.
Tout d'abord, le plus souvent, les propriétaires de maison croient que l'eau sert de liquide de refroidissement dans le système. Ce n'est pas le cas.Lorsqu'elle est chauffée par la vapeur, ce sera la vapeur qui s'écoulera par les tuyaux et les batteries.
À partir de là, il est nécessaire de choisir le bon matériau pour le renfort avec lequel la vapeur et l'eau obtenues lors de la condensation entreront en contact.

Deuxièmement, même au stade de la conception du système de chauffage, ils oublient de protéger les batteries et les tuyaux. La vapeur traversant une conduite de vapeur a une température de 100 ° C. Il chauffe tous les éléments structurels suffisamment forts, ce qui est dangereux pour les résidents de la maison / du chalet.
Troisièmement, lors de l'installation des canalisations de vapeur et de condensat, les maîtres novices oublient de prévoir un biais vers le mouvement de la vapeur et de l'eau, respectivement.
Quatrième, Certains artisans amateurs sélectionnent incorrectement la puissance de la chaudière. En conséquence, au lieu de la température ambiante souhaitée, + 13-15 ° C est obtenu. Pour une vie confortable au quotidien, un tel régime de température n'est clairement pas suffisant.
CinquièmementLes soudeurs inexpérimentés peuvent commettre une erreur lors du soudage d'un tuyau de vapeur. Par conséquent, à tout moment, le tuyau peut percer et le flux de vapeur se déplaçant sous pression à travers lui se précipitera directement vers une personne qui se trouve à proximité. Il s'agit d'une situation extrêmement dangereuse dont il ne faut pas oublier la possibilité.

Toutes ces erreurs sont probables lorsque auto-agencement du système le chauffage. Voulant économiser de l'argent et choisir l'option avec de la vapeur, les propriétaires décident de faire face à eux-mêmes, décidant de ne pas contacter un concepteur professionnel, un soudeur et d'autres spécialistes.
Le manque d'expérience pratique personnelle et une attitude frivole envers le processus peuvent nuire à l'installation correcte du chauffage à vapeur. Certaines erreurs commises lors de l'installation peuvent non seulement perturber le mode de vie habituel, mais également nuire gravement à la santé des personnes vivant dans la maison.
Conclusions et vidéo utile sur le sujet
Matériel vidéo sur l'appareil de la chaudière à vapeur:
Un clip sur la façon de souder des tuyaux:
Vidéo visuelle sur les caractéristiques d'installation et de soudage des tuyaux en cuivre:
Vidéo sur le chauffage à vapeur:
Vidéo détaillée sur le fonctionnement de la chaudière à vapeur:
Après avoir examiné les côtés positifs et négatifs du chauffage à vapeur, vous pouvez décider si cette option convient aux besoins d'une propriété particulière.
Si vous décidez d'utiliser le chauffage à vapeur, vous devez choisir le schéma le plus optimal pour votre maison. Pour calculer le système de chauffage, il est préférable de contacter des spécialistes afin de vous protéger et de protéger le ménage.
Si vous avez l'expérience du chauffage d'une maison à l'aide d'un système de chauffage à vapeur, veuillez partager ces informations avec nos lecteurs. Laissez des commentaires sur l'article et posez des questions dans le formulaire ci-dessous.


Système de chauffage extrêmement dangereux et coûteux. Il y a quelques années, lorsque j'ai lancé de nouvelles communications dans ma maison de campagne, on m'a annoncé cette option pour chauffer la maison. J'ai longtemps douté, mais j'ai quand même fait un choix en faveur d'un système traditionnel avec un liquide de refroidissement et une chaudière électrique. Mais le voisin a décidé de tester lui-même la technologie de la vapeur.Il dit regretter son choix, car l'entretien annuel de la chaudière et de l'ensemble du système de chauffage lui vole «un joli sou». Il pense dans un avenir proche passer au chauffage électrique.
J'ai trouvé beaucoup de nouveautés, intéressantes et utiles pour moi dans cette revue. J'ai une maison à deux étages, un système de chauffage à eau avec une chaudière et un câblage sur deux étages. Il y a un tel problème: lors de gelées sévères, inférieures à 30, le premier étage est beaucoup plus frais que le second, à mesure que la chaleur monte. J'ai pensé qu'il était peut-être judicieux d'ajouter un circuit de chauffage à vapeur à l'étage inférieur et de l'utiliser par temps froid. Quelqu'un peut-il partager ses expériences?
Bonjour Le problème est clair pour moi, mais pas complètement. Le deuxième étage de votre maison est plus chaud lors de fortes gelées. Mais vous n'avez pas écrit un mot sur la température des radiateurs. Si c'est la même chose, au premier étage, au deuxième, alors vous devez penser à réchauffer la maison. Il s'agit d'une question distincte, nous ne nous attarderons donc pas sur cette question. A la même température, les radiateurs du rez-de-chaussée ne peuvent être plus froids qu'en raison de la perte de chaleur.
Si au rez-de-chaussée le système chauffe moins, vous devez le refaire ou le mettre à niveau. Mais pour commencer, il convient de vérifier si tout fonctionne correctement: les tuyaux ne sont pas obstrués, vérifiez le bon fonctionnement des bouches d'aération (s'il n'y en a pas, installez-le). Si cela n'aide pas, alors procédez à la modernisation: ajoutez un contour, une flèche hydraulique, refaites le retour (selon la situation). Je joins plusieurs schémas de chauffage pour une maison à deux étages à titre d'exemple.