Normes de ventilation des maisons privées: exigences relatives aux appareils et exemples de calcul
L'ensemble des travaux sur la construction d'un chalet résidentiel sans faute comprend un dispositif de système de ventilation. Il remplit un certain nombre de fonctions importantes. Grâce à un afflux constant d'air atmosphérique propre dans les locaux de la maison et à l'élimination de l'air pollué, votre propre maison reste sèche et l'air y est frais et sain.
Le système ne fonctionnera correctement que si les normes de ventilation d'une maison privée sont respectées et que des calculs précis sont effectués. Ils sont produits lors du développement du projet dans la partie "Ventilation". Les valeurs calculées vous aideront à choisir les composants d'un système qui fournit un échange d'air réglementaire.
Nous parlerons des spécificités de l'organisation de la ventilation. Montrons sur la base des codes du bâtiment élaborés et approuvés par les organismes d'État, la conception et les calculs sont effectués. Vous trouverez ici des exemples à l'aide desquels vous pouvez calculer vous-même le système.
Le contenu de l'article:
- Réglementation pour le secteur de faible hauteur de la coentreprise 55.13330.2016
- Exigences sanitaires générales dans GOST 30494-2011
- Guide pour les concepteurs de la joint-venture 60. 13330.2016
- Échange d'air dans les immeubles à plusieurs étages de la coentreprise 54.13330.2016
- Exigences pour l'échange d'air dans le MGSN 3.01-01
- Justification hygiénique dans SanPiN 2.1.2.2645
- Exemple de calcul de la ventilation naturelle à la maison
- Conclusions et vidéo utile sur le sujet
Réglementation pour le secteur de faible hauteur de la coentreprise 55.13330.2016
Il s'agit de l'un des principaux ensembles de règles utilisés pour réaliser le développement de la conception des bâtiments résidentiels avec un appartement. Les normes de ventilation d'une maison privée qui y sont collectées concernent la conception de bâtiments résidentiels autonomes, dont la hauteur est limitée à trois étages.
À l'intérieur du bâtiment à l'aide d'un équipement de ventilation crée un microclimat confortable. Ses caractéristiques sont données par GOST 30494-2011.
Dans la plupart des cas, une maison individuelle est chauffée par une chaudière autonome. Il est installé dans des pièces bien ventilées au rez-de-chaussée ou au rez-de-chaussée.Hébergement possible au sous-sol du chalet. Au pouvoir générateur de chaleur jusqu'à 35 kW, il peut être installé dans la cuisine.

Si l'unité de chauffage fonctionne au gaz ou au combustible liquide dans la chaufferie, des mesures sont prises pour isoler l'équipement et les canalisations dans les conditions du SP 61.13330.2012.
La collection propose trois principes de dispositif de ventilation:
- L'air évacué est évacué des locaux par tirage naturel conduits de ventilation. Le flux d'air frais est dû à la ventilation des pièces.
- Alimentation et évacuation d'air mécaniques.
- Prise d'air naturelle et même évacuation conduits de ventilation et utilisation incomplète de la force mécanique.
Dans les maisons individuelles, la sortie d'air est le plus souvent organisée depuis la cuisine et les salles de bains. Dans d'autres pièces, il est organisé sur demande et selon les besoins.
Le flux d'air des cuisines, salles de bain, toilettes aux odeurs fortes et pas toujours agréables est évacué immédiatement à l'extérieur. Il ne doit pas entrer dans d'autres pièces.
Pour la ventilation naturelle, les fenêtres sont équipées de vantaux, de vannes, de traverses.

L'efficacité des équipements de ventilation est calculée en tenant compte d'un seul changement d'air pendant une heure dans des pièces à présence constante de personnes.
Volume minimum d'air sortant en mode de fonctionnement:
- de la cuisine - 60 m3/ heure;
- de la salle de bain - 25 m3/ heure
La multiplicité des échanges d'air pour les autres pièces, ainsi que pour toutes les pièces ventilées avec ventilation, mais lorsqu'elle est désactivée, a adopté 0,2 de la capacité cubique totale de l'espace.

Les conduits cylindriques ou rectangulaires sont fixés aux structures du bâtiment à l'aide de divers dispositifs: suspensions, supports, yeux, supports. Toutes les méthodes de montage doivent garantir la stabilité des conduits de ventilation et exclure la déflexion des tuyaux ou conduits de ventilation.
La température du conduit est limitée à 40à propos C.
Les appareils extérieurs sont protégés des basses températures de congélation. À toutes les pièces structurelles systèmes de ventilation un passage libre est prévu pour l'inspection ou la réparation de routine.
En outre, il existe également des collections de normes telles que NP ABOK 5.2-2012. Ce sont des directives réglementaires. circulation d'air dans les locaux de bâtiments résidentiels. Ils sont développés par des spécialistes du partenariat à but non lucratif. ABOK dans l'élaboration des actes réglementaires évoqués ci-dessus.
Exigences sanitaires générales dans GOST 30494-2011
Une collection de normes approuvées par l'État pour créer un environnement de vie confortable dans les bâtiments résidentiels.
Indices d'air dans les appartements résidentiels:
- température
- vitesse de déplacement;
- proportion d'humidité de l'air;
- température totale.
Selon les exigences énoncées, des valeurs acceptables ou optimales sont utilisées dans les calculs. Vous pouvez vous familiariser avec leur composition complète dans le tableau n ° 1 de la norme ci-dessus. Un exemple compressé est fourni ci-dessous.
Pour un salon sont autorisés:
- température - 18à propos-24à propos;
- pourcentage d'humidité - 60%;
- vitesse de déplacement de l'air - 0,2 m / s.
Pour la cuisine:
- température - 18-26 degrés;
- humidité relative - non normalisée;
- la vitesse d'avancement du mélange d'air est de 0,2 m / s.
Pour salle de bain, WC:
- température - 18-26 degrés;
- humidité relative - non normalisée;
- vitesse de circulation de l'air - 0,2 m / s.
Pendant la saison chaude, les indicateurs du microclimat ne sont pas standardisés.
L'évaluation de la température ambiante à l'intérieur des pièces est effectuée selon lesà propos air et résultant. Cette dernière valeur est une mesure collective de tà propos air et rayonnement tà propos locaux. Il peut être calculé par la formule de l'annexe A, en mesurant le chauffage de toutes les surfaces de la pièce. Un moyen plus simple consiste à mesurer avec un thermomètre à bille.

La pollution de l'air à l'intérieur de la maison est déterminée par la teneur en dioxyde de carbone - un produit exhalé par les personnes en respirant. Rejet nocif des meubles, le linoléum équivaut à une quantité équivalente de CO2.
Selon le contenu de cette substance, l'air intérieur et sa qualité sont classés:
- Grade 1 - Haute - Tolérance au dioxyde de carbone 400 et moins cm3 à 1 m3;
- Grade 2 - moyen - tolérance au dioxyde de carbone 400 - 600 cm3 à 1 m3;
- Grade 3 - admissible - tolérance au CO2 - 1000 cm3/ m3;
- Grade 2 - Faible - Tolérance au dioxyde de carbone 1000 et plus cm3 à 1 m3.
Le volume d'air extérieur requis pour le système de ventilation est déterminé par le calcul selon la formule:
L = k × Lsoù
k - le coefficient d'efficacité de distribution de l'air est donné dans le tableau 6 de GOST;
Ls - quantité minimale estimée d'air extérieur.
Pour un système sans traction forcée k = 1.
Il vous familiarisera en détail avec la mise en œuvre des calculs pour assurer la ventilation des locaux article suivant, qui vaut la peine d'être lu à la fois aux clients du chantier et aux propriétaires de logements problématiques.
Guide pour les concepteurs de la joint-venture 60. 13330.2016
Cette collection de règles est le document principal pour les concepteurs d'un complexe de ventilation dans une maison privée. Ce document établit les règles de conception. systèmes de ventilation pour tous types de bâtiments. Ici, ils repoussent également les normes de l'État pour le microclimat des locaux résidentiels.
Les indicateurs sanitaires et épidémiologiques des bâtiments résidentiels sont utilisés pour Sunpin 2.1.2.2645.
Les principaux postulats de la collection normative
Les règles prescrivent les matériaux pour les conduits d'air et autres parties des structures de ventilation à acheter uniquement s'il existe des certificats confirmant leur conformité aux exigences sanitaires et hygiéniques.
Pour éviter la condensation, les conduits d'air doivent isolation thermique selon les normes de la coentreprise 61.13330. Pour vous protéger contre les composants agressifs de l'air ambiant à l'intérieur et à l'extérieur de la maison, utilisez des matériaux anti-corrosion ou recouvrez la surface des boîtes avec des composés spéciaux.

L'installation et la mise en service sont effectuées conformément au SP 73.13330.
La ventilation mécanique est utilisée:
- s'il n'y a pas assez d'échange d'air naturel;
- si la zone n'est pas équipée de dispositifs d'admission d'air.
La ventilation mécanique est activée lorsqu'il n'y a pas suffisamment de circulation naturelle de la masse d'air pendant certaines périodes.
Système de ventilation naturelle circulation d'air calculé sur la base de la différence de densité de l'air de la rue à une température de 5à propos C et densité de l'air intérieur à température standard en saison froide.
Si, aux températures ci-dessus, l'air ne reprend pas complètement, systèmes d'alimentation et d'échappement avec une motivation mécanique.
Dispositifs d'admission d'air
Ils ne doivent pas être situés à moins de 8 m des sites de collecte des ordures, des parkings avec plus de trois voitures, des routes et d'autres sources d'émissions nocives et d'odeurs désagréables.

Dans la zone supérieure du bâtiment, les structures de réception sont placées du côté au vent. Par temps chaud, ils sont protégés des rayons directs du soleil et de la surchauffe.
La limite inférieure du compartiment d'admission de ventilation s'étend à un niveau ne dépassant pas 1 m de la surface de la neige, mais pas inférieur à 2 mètres de l'altitude moyenne de la terre.
Calcul du débit d'air
Le calcul est effectué conformément à l'annexe G de l'ensemble actuel de règles.Parmi les résultats des calculs, une plus grande importance est accordée à garantir le respect des normes sanitaires et la sécurité en cas d'incendie et d'explosion. Le débit de l'air entrant dans la pièce ne doit pas être inférieur à la consommation minimale calculée conformément aux annexes G et I.
Le calcul des coûts aériens est effectué séparément pour les périodes d'été et d'hiver et hors saison en utilisant les formules Ж1-Ж7, en choisissant la valeur la plus élevée obtenue:
- chaleur excessive;
- en poids d'éléments nocifs et dangereux;
- excès d'humidité;
- par multiplicité circulation d'air;
- pour consommation par 1 personne.
Les dépenses minimales en mètres cubes d'air extérieur / heure par personne sont indiquées dans le tableau I1 de l'annexe I.
Règles d'organisation de l'échange d'air
L'air est fourni au logement par des distributeurs spéciaux dans la partie supérieure de la maison. Des chambres de réception pour la sortie d'air sont faites sous le plafond de la pièce à au moins 2 m du sol au fond du trou pour éliminer l'excès de chaleur, l'excès d'humidité et les gaz.
L'équipement et sa mise en place
Les ventilateurs sont sélectionnés selon deux indicateurs: la résistance réseaux de ventilation à une vitesse donnée du mélange d'air et de la consommation d'air calculée. Dans le même temps, l'admission et le flux d'air à travers lâche en forme les pièces dans les dispositifs et les conduits d'usine comme requis par la clause 7.11.8.

Les distances de transit des conduits sont conçues selon GOST REN 13779 pour la classe d'étanchéité B, dans les autres cas, la classe A.
Fuite d'air et fuite à travers des clapets coupe-feu et conduits de ventilation accepter selon SP 5.13130.2009, pour la mise en œuvre des dispositions de la loi fédérale du 22/07/2008 N ° 123-ФЗ "ТР sur les prescriptions de sécurité".
Les filtres de nettoyage sont sélectionnés en tenant compte de la durée de fonctionnement, de la quantité de poussière collectée, du degré de purification de l'air. Les distributeurs d'air extérieur doivent disposer de dispositifs de régulation du vecteur de débit d'air et de son débit.
Dans les pièces avec des installations de gaz pour les ventilateurs, des grilles et des vannes avec régulateurs de débit d'air sont montées. Leur appareil garantit une fermeture incomplète.

Locaux pour l'emplacement de l'équipement de ventilation, y compris sols techniques et les greniers des immeubles résidentiels, sont sélectionnés conformément aux conditions du SP 54.13330 «Immeubles résidentiels à appartements multiples». Catégorie de chambre par explosivement- et le risque d'incendie est déterminé par la loi fédérale n ° 123-ФЗ.
Forme et matériau du conduit
Dans les bâtiments résidentiels à plancher bas, la combinaison de conduits d'air échange général la ventilation dans un grenier chaud est inefficace. Pour éviter la fumée dans les conduits d'air, installez des clapets coupe-feu, des clapets d'air.
Les conduits de ventilation résistants au feu sont faits de matériaux incombustibles. Des matériaux résistants au feu sont également utilisés pour les zones de transit. systèmes de ventilation et conduits d'air dans les pièces pour l'équipement des sous-sols et des greniers.
Les matériaux dont le groupe de combustibilité est supérieur à G1 sont autorisés:
- pour les conduits d'air des pièces, à l'exception de ce qui précède;
- pour une insertion flexible des sections de transit.
Les conduits et les tuyaux de ventilation sont fabriqués à partir de pièces normalisées standard. L'utilisation d'amiante-ciment dans les systèmes d'alimentation n'est pas autorisée. Les conduits doivent avoir des revêtements résistants aux environnements agressifs.

L'épaisseur de la tôle d'acier pour la fabrication des conduits d'air est choisie conformément à l'annexe K du livre normatif considéré.
À une température admissible ne dépassant pas 80 degrés avec un diamètre de section circulaire:
- jusqu'à 200 mm inclus - épaisseur de feuille 0,5 mm;
- de 250 à 450 mm - 0,6 mm;
- de 500 à 800 mm - 07 mm;
- de 900 à 1250 mm - 1,0 mm.
Pour les conduits rectangulaires:
- jusqu'à 250 mm - 0,5 m;
- de 300 mm à 1000 mm - 0,7 mm;
- de 1250 à 2000 mm - 0,9 mm.
Avec une résistance au feu d'au moins 0,8 mm. Il est interdit de poser des conduits d'air de transit provenant d'autres locaux à travers les cuisines et les salons.
Les gazoducs, câbles, fils et tuyaux d'égout peuvent être posés à une distance de plus de 100 mm des murs conduits montés. Dans bouches d'aération les mines ne sont pas autorisées à placer des canalisations d'eaux usées domestiques.
Les caissons et les tuyaux de ventilation d'échappement de l'échange général sont montés avec une remontée de 0,005 dans le sens du mouvement de la masse d'air. Pour éliminer le condensat formé, des dispositifs de drainage sont fournis.
Spécificités d'économie d'énergie et automatisation
Pour les ménages privés, les économies d'énergie jouent un rôle important.
L'économie d'énergie totale dans la conception des systèmes de ventilation est due à:
- sélection d'équipements avancés;
- les décisions économe en énergie tâches;
- application de systèmes mécaniques;
- utilisation secondaire de la chaleur de l'air évacué;
- une approche individuelle de la régulation des échanges d'air.
Les installations électriques sont sélectionnées en tenant compte des normes PUE (7e édition) «Règles d'installation électrique». S'il y a un système d'extinction d'incendie et une alarme incendie dans le chalet, un blocage automatique de l'alimentation électrique des systèmes de ventilation est prévu conformément au SP 7.13130.
Il est envisagé de fermer les systèmes de ventilation centralisés ou individuels en cas d'incendie et de prévoir une protection contre la fumée. La commande à distance des clapets coupe-feu, des fenêtres et des traverses doit être automatisée.
Échange d'air dans les immeubles à plusieurs étages de la coentreprise 54.13330.2016
Les postulats de cet ensemble de règles destinées à la construction d'immeubles à appartements multiples jusqu'à 75 mètres de haut seront utiles pour la conception de la ventilation des maisons individuelles. La construction s'effectue selon des plans d'exécution réalisés sur la base du projet.
Un bâtiment résidentiel peut avoir des locaux intégrés, intégrés et attenants pour une utilisation générale: piscines, gymnases, garages, parkings, sous réserve des règles de sécurité applicables. Le placement d'unités industrielles dans des bâtiments résidentiels n'est pas autorisé.
Règles de conception MKDdéveloppé en fonction des exigences sanitaires SanPiN 2.1.2.2645, GOST 30494 prenant en compte les zones climatiques selon SP 131.13330.
La protection contre le bruit est régie par les conditions du SP 51.13330. Le projet d'un immeuble résidentiel comprend des instructions d'utilisation, y compris un complexe de ventilation.
Une maison individuelle est conçue pour une famille. La composition des locaux et leur nombre sont fournis à la demande du client. Pièces principales: salon commun, chambres, cuisine, salles de bains. Le placement de pièces à vivre au sous-sol n'est pas autorisé.

Lors de la conception de saunas conduits de ventilation équipé de clapets coupe-feu. Les ouvertures de ventilation et les entrées de tuyauterie dans les structures de fondation et de sous-sol du bâtiment sont équipées de dispositifs de protection contre les rongeurs.
Multiplicité d'échange d'air:
- chambre, salon avec une superficie totale du manoir pour 1 personne moins de 20 m2 - 3 mètres cubes par heure par 1 m2. mètre d'espace de vie;
- plus de 20 m2 - 30 mètres cubes par heure pour 1 personne;
- une cuisine avec une cuisinière électrique - 60 mètres cubes / heure;
- une salle avec équipement au gaz - 100 mètres cubes / heure;
- une pièce avec une chaudière de chauffage jusqu'à 50 kW avec un foyer ouvert et fermé - consommation horaire égale au volume de la pièce.
- salle de bain, WC - 25 mètres cubes / heure.
Dans les murs extérieurs du sous-sol, souterrain technique, grenier froid, n'ayant pas de hotte, confectionnent des produits uniformément répartis sur le pourtour de la maison. La superficie d'une ouverture n'est pas inférieure à 0,05 m².
Exigences pour l'échange d'air dans le MGSN 3.01- 01
Ils précisent les normes panrusses pour la construction de bâtiments résidentiels et les répètent partiellement.
Le taux d'échange d'air augmente hottes de cuisines avec équipement gaz selon le nombre de brûleurs gaz:
- 2 pièces - pas moins de 60 mètres cubes / heure;
- 3 pièces - au moins 75 mètres cubes / heure;
- 4 pièces - au moins 90 mètres cubes / heure.
Gym en mode de travail - 80 mètres cubes par heure, non fonctionnel - 16 mètres cubes par heure;
Pour les objets intégrés, créez un système de ventilation autonome. En présence d'un grenier chaud, un puits d'évacuation est prévu sur au moins 4,5 mètres de haut à partir de la surface des dalles chevauchant l'étage supérieur.
Justifications hygiéniques dans SanPiN 2.1.2.2645
La collection dicte les exigences d'hygiène pour le dispositif de ventilation de la maison, le climat intérieur et l'état de l'air. Conformément à ses normes, il est interdit de laisser le mélange contaminé des cuisines et salles de bain en général conduit de ventilation avec salons.
Les puits de ventilation d'échappement s'élèvent au-dessus de la crête du toit ou du toit plat jusqu'à une hauteur d'au moins 1 mètre.

Les normes admissibles de température, d’humidité relative et de vitesse de circulation de l’air dans les locaux de la maison pendant les saisons froides et chaudes sont répertoriées.
Exemple de calcul de la ventilation naturelle à la maison
La réglementation actuelle propose trois méthodes de calcul:
- par la fréquence des échanges d'air;
- sur les caractéristiques sanitaires et hygiéniques;
- selon la superficie totale des chambres.
Les calculs reposent sur deux indicateurs: la consommation d'air en m3/ heure et taux horaire d'échange d'air. Ces données sont extraites des codes de règles SP 54.13330 et SP 60.13330.
Multiplicité circulation d'air signifie le nombre de mises à jour complètes de l'air ambiant en 1 heure. Elle est prise selon la t. 9.1 SNiP 31-01-2003.
Selon les paramètres réglementaires, le débit d'air suivant est pris:
- salon, chambre - 1 heure / heure;
- une cuisine avec une cuisinière électrique - 60 mètres cubes / heure;
- installations sanitaires - 25 m3/ heure;
- chambre avec chaudière à combustible solide - multiplicité 1 + 100 m3/ heure
Pour la cuisine dans une maison avec cuisinière à gaz le schéma est adopté: le volume d'air égal au chiffre d'affaires standard est éliminé par extraction naturelle, et les 100 m ajoutés3/ heure sont donnés par ventilation forcée sous forme de hotte de cuisine.

Multiplicité d'échange de chaufferies au gaz générateur de chaleur supposé être 3+ volume d'air pour la combustion de gaz.
Calculs par la multiplicité et le nombre de résidents
Réalisé pour chaque pièce du chalet selon la formule:
L = S × h × n,
S - surface de la pièce en m2;
h - hauteur de la pièce m;
n - taux de change de l'air dans l'heure, tiré de SNiP.
Le volume normatif de la masse d'air et la fréquence de son changement par jour dépendent non seulement de la zone d'espace équipée du système, mais aussi du nombre d'habitants. La formule suivante est utilisée dans les calculs de hotte.
L = m × Noù
L - volume d'échappement d'air en m3/ heure;
m - la quantité de mélange d'air par personne m3/ heure;
N - le nombre de personnes présentes dans la salle pendant au moins 2 heures.
Considérée à titre d'exemple, une maison conditionnelle ayant la composition des locaux:
- salon - 27 m2;
- chambre 1 - 15 m2;
- chambre 2 - 18 m2;
- cuisine - 16 m2;
- couloir - 10 m2;
- salle de bain - 8 m2;
- salle de bain - 4 m2.
Total - 98 m2.
En supposant que tant de personnes vivent dans la maison que chacune a moins de 20 m2 surface totale, puis le débit d'air horaire est déterminé à partir du calcul de 3 m3/ heure à 1 m2 zone. 98 × 3 = 294 m3/ heure
Les volumes d'air sont déterminés par la cylindrée des pièces d'une hauteur de 2,8 m:
- salon - 27 × 2,8 = 75,6 m3/ heure;
- chambre 1 - 15 × 2,8 = 42 m3/ heure;
- chambre 2 - 18 × 2,8 = 50,4 m3/ heure;
- cuisine - 16 × 2,8 = 44,8 m3/ heure;
- couloir - 10 × 2,8 = 28 m3/ heure;
- salle de bain - 8 × 2,8 = 22,4 m3/ heure;
- salle de bain - 4 × 2,8 = 11,2 m3/ heure
Les valeurs obtenues, en tenant compte du taux d'échange d'air, sont arrondies à un multiple de cinq. Le couloir utilisé par la table SNiP n'est pas normalisé, il est donc exclu du calcul.

Les volumes obtenus sont résumés séparément pour la prise d'air et les soins.
Capots:
- cuisine - 44,8 au moins 90 m3/ heure;
- salle de bain - 22,4 au moins 25 m3/ heure;
- salle de bain - 11,2 au moins 25 m3/ heure
Total - 140 m3/ heure
Chambres d'où vient l'air frais:
- salon - 75,6 × 1 = 80 m3/ heure;
- chambre 1 - 42 × 1 = 45 m3/ heure;
- chambre 2 - 50,4 × 1 = 55 m3/ heure;
Total - 180 m3/ heure
Le volume entrant dépasse le volume sortant de 40 m3/ heure Pour équilibrer les flux d'air, augmentez la quantité de hottes par la quantité manquante, en l'ajoutant aux volumes de la cuisine et de la salle de bain.

Après ajustement, les valeurs exactes d'arrivée et de départ sont obtenues.
Paroisse:
- salon - 75,6 × 1 = 80 m3/ heure;
- chambre 1 - 42 × 1 = 45 m3/ heure;
- chambre 2 - 50,4 × 1 = 55 m3/ heure;
Total - 180 m3/ heure
Entretien:
- cuisine - 44,8 au moins 105 m3/ heure;
- salle de bain - 22,4 au moins 25 m3/ heure;
- salle de bain - 11,2 au moins 50 m3/ heure
Total - 180 m3/ heure
Les volumes sont équilibrés conformément au calcul de la multiplicité.
3 personnes vivent + 2 invités sont intermittents. Norma - 60 m3/ heure pour 1 résident, 20 m3/ heure pour 1 résident temporaire.
Calculs:
- salon - 3 × 60 + 2 × 20 = 220 m3/ heure;
- chambre 1 - 2 × 60 = 120 m3/ heure;
- chambre 2 - 1 × 60 = 60 m3/ heure
Total - 400 m3/ heure
La hotte, calculée ci-dessus selon les normes de multiplicité, est augmentée au volume total en fonction du débit d'air, diffusant la différence 400 - 180 = 220 m3/ une heure pour extraire de la cuisine, salle de bain et salle de bain.
Recevez:
- cuisine - 105 m3/ heure = 280 m3/ heure
- salle de bain - 25 m3/ heure = 60 m3/ heure;
- salle de bain - 50 m3/ heure = 60 m3/ heure
Total - 400 m3/ heure La valeur calculée du diamètre de la hotte devrait permettre un changement complet de la masse d'air dans une maison privée.
Calcul des normes sanitaires
La superficie de la maison est de 98 m². Air soufflé avec une norme de 3 m3 sur 1 m2 zone. 98 × 3 = 294 m3/ heure
Ce résultat est réparti sur toutes les pièces avec une hotte:
- cuisine - 90 m3/ heure = 174 m3/ heure;
- salle de bain - 25 m3/ heure = 60 m3/ heure;
- salle de bain - 25 m3/ heure = 60 m3/ heure
Total - 294 m3/ heure
L'atteinte de l'équilibre des échanges d'air est la base du calcul de la ventilation.
Calcul de la section du conduit d'air
Maintenant, la tâche consiste à distribuer les threads. La hotte sera composée de quatre canaux: deux dans la cuisine et un dans la salle de bain et la salle de bain.
Il peut être considéré selon deux formules:
a) F = L / 3600 × V où
F - surface en coupe transversale du conduit m2;
L - débit du mélange d'échappement m3/ heure;
V - débit d'air m / s.
b) F = 2,778 × L / V où
2,777 est le coefficient de transition entre les valeurs en mètres et les centimètres.
Dans les conduits à tirage naturel vitesse de l'air limitée à une plage de 0,5 à 1,5 m / s. Accepté pour la maison sélectionnée - 0,8 m / s.
100 mètres cubes l'air dans la cuisine passera par le canal avec un ventilateur d'extraction pendant la cuisson sur la cuisinière. Pour l'échange d'air naturel dans la cuisine reste 180 mètres cubes. Une section ronde du conduit de tirage naturel pour un conduit de cuisine est considérée.
F = 2,778 × 180 / 0,8 = 625 cm2.
Zone du cercle = n × R2où n = 3,14.
625 = 3,14 × R2, R = 14,1 cm, le diamètre calculé de la hotte dans une maison privée est de 282 mm.
De même, les canaux pour la salle de bain et les toilettes auront une section transversale de 163 mm chacun.
F = 2,778 × 60 / 0,8 = 208 cm2.
Zone du cercle = n × R2.
208 = 3,14 × R2, R = 8,13 cm, valeur de section déterminée conduit de ventilation dans une maison privée d'un diamètre de 163 mm.
Vous pouvez sélectionner les conduits d'air selon des diagrammes spéciaux avec deux axes de coordonnées: débit d'air et vitesse de transport aérien. À l'intersection des perpendiculaires à ces valeurs, les valeurs de son diamètre se trouvent le long du conduit en béton.

La sélection de la taille standard des conduits de ventilation se fait selon GOST, en tenant compte du calcul. Par exemple, GOST 14918-80 est appliqué aux conduits d'air en acier galvanisé et GOST 17079-88 en béton armé.
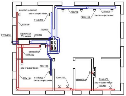
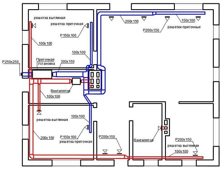
Les concepteurs pour le calcul des systèmes de ventilation et leur réalisation dans les dessins et les images 3D utilisent des ouvrages de référence et des programmes informatiques développés sur la base des codes et des règles du bâtiment: algorithme de calcul de la ventilation Évent–Calcsélection de gaines - Ducter 2.5, dessin de ventilation SVENT, CADvent.
Conclusions et vidéo utile sur le sujet
La vidéo suivante présentera les règles de conception des installations et des systèmes d'échange d'air normatif:
Les normes de ventilation sont conçues non seulement pour faciliter le travail des concepteurs. Il est utile de les connaître pour les clients de la construction et les propriétaires qui ne disposent pas d'un approvisionnement suffisant en air frais. Si les propriétaires eux-mêmes identifient des violations dans le projet, ils pourront obtenir la correction des erreurs ou au moins obtenir une compensation.
Vous voulez parler du fonctionnement du système de ventilation dans votre propre maison / appartement / chalet? Veuillez laisser vos commentaires dans le formulaire ci-dessous. Vous pouvez y partager des informations utiles sur le sujet, poser une question et publier une photo.
