Installation de la pompe dans le puits: comment installer correctement l'équipement de pompage
Une vie confortable dans une maison privée dépend de nombreux facteurs, et pas le moindre rôle n'est joué par son approvisionnement en eau. Si le site a déjà un puits, le problème est à moitié résolu. Mais pour assurer un approvisionnement adéquat en eau, il sera nécessaire de choisir une pompe appropriée, sinon il sera difficile d'obtenir de l'eau d'un trou profond et étroit, pour le dire doucement, d'accord?
À première vue, l'installation d'une pompe dans un puits semble être un véritable défi. Ici, comme dans toute entreprise, il existe un certain nombre de nuances importantes. Par conséquent, avant de procéder à sa solution, il vaut la peine d'aborder à fond l'étude de cette question. Nous vous aiderons à comprendre les subtilités de l'installation de l'équipement de pompage.
Des conseils utiles pour l'installation des pompes de surface et submersibles sont fournis dans ce matériau. Voici également des photos et des vidéos avec des conseils d'experts qui vous aideront à mieux comprendre les subtilités de l'installation.
Le contenu de l'article:
Quelle devrait être une bonne pompe?
Vous devez d'abord sélectionner et acheter une pompe appropriée, ainsi qu'un certain nombre de matériaux nécessaires pour une installation réussie. La pompe est généralement considérée comme submersible, alors qu'il est hautement souhaitable qu'elle soit centrifuge.
Contrairement aux modèles centrifuges, pompes vibrantes provoquer des vibrations dangereuses dans le puits, ce qui peut entraîner la destruction du sol et du tubage. Les modèles de puits de sable qui sont moins stables que leurs homologues artésiens sont particulièrement dangereux.
La puissance de la pompe doit correspondre à la productivité du puits. De plus, la profondeur d'immersion pour laquelle la pompe particulière est conçue doit être prise en compte. Un modèle conçu pour fonctionner à une profondeur de 50 m peut fournir de l'eau à une profondeur de 60 mètres, mais la pompe tombera bientôt en panne.

Un autre facteur de risque est le niveau de qualité des opérations de forage. Si un équipage expérimenté forait, le puits serait mieux en mesure de résister aux effets dommageables. Et pour les puits créés de vos propres mains ou les efforts de «collègues», il est recommandé d'utiliser non seulement une pompe centrifuge, mais des modèles spéciaux pour les puits.
De tels appareils tolèrent mieux les charges associées au pompage d'eau fortement contaminée par du sable, du limon, des particules d'argile, etc. Un autre point important est le diamètre de la pompe. Il doit correspondre à la taille du boîtier. Il est important de considérer les caractéristiques de l'alimentation électrique de la pompe. Pour les puits, des dispositifs monophasés et triphasés sont utilisés.
Pour les tuyaux de quatre pouces, il est plus facile de trouver de l'équipement que pour les tuyaux de trois pouces. Eh bien, si ce moment est pris en compte au stade de la bonne planification. Plus la distance entre les parois du tuyau et le corps de pompe est grande, mieux c'est. Si la pompe passe difficilement dans le tuyau, et pas librement, vous devez rechercher un modèle de plus petit diamètre.
En savoir plus sur le choix d'une pompe dans l'article Comment choisir une pompe pour un puits: recommandations pour choisir l'équipement de pompage.
Préparation du matériel d'installation
Une pompe coincée dans le boîtier peut être un gros mal de tête. Et pour retirer (ainsi que pour abaisser), il est nécessaire à l'aide d'un câble spécial. Si la pompe est déjà équipée d'un cordon en polymère, vous devez vous assurer de sa haute qualité et de sa longueur suffisante. Il est parfois plus sage d'acheter cet article séparément.
On pense qu'un câble ou un cordon fiable devrait être conçu pour une charge qui représente au moins cinq fois le poids de l'équipement qui y est attaché. Bien sûr, il devrait bien tolérer les effets de l'humidité, car une partie de celle-ci sera constamment dans l'eau.
Si l'appareil est suspendu relativement peu profond, à moins de dix mètres de la surface, vous devez prendre en charge la dépréciation supplémentaire de l'équipement pendant son fonctionnement. Pour ce faire, utilisez un morceau de caoutchouc souple ou un garrot médical. Un câble ou un fil métallique pour la suspension ne convient pas, car ils n'amortissent pas les vibrations, mais peuvent détruire le support.
Un câble d'alimentation spécial est conçu pour alimenter la pompe. Sa longueur doit être suffisante pour que le câble repose librement et ne soit pas tendu.
Pour fournir de l'eau de la pompe à l'alimentation en eau domestique, des tuyaux en plastique spéciaux sont utilisés. Des structures d'un diamètre de 32 mm ou plus sont recommandées. Sinon, la pression d'eau dans le système sera insuffisante.

Les tuyaux peuvent être utilisés à la fois en métal et en plastique. Il existe des désaccords sur la jonction des tuyaux métalliques. Certains experts s'opposent à une connexion filetée, car moins fiable. Il est recommandé d'utiliser des brides, et le boulon doit être sur le dessus, cela l'empêchera de tomber accidentellement dans le puits.
Mais la connexion filetée dans les puits est utilisée avec succès. Lors de l'installation, l'enroulement est obligatoire. Certains experts recommandent de prendre un chiffon en lin ou du ruban d'étanchéité Tangit au lieu du ruban ou du câble FUM habituel. L'enroulement du lin est encore renforcé avec du mastic silicone ou un matériau similaire.
Les caractéristiques de la conduite d'alimentation en eau doivent être sélectionnées en fonction des conditions de son fonctionnement. Pour des profondeurs allant jusqu'à 50 mètres, des tuyaux en PEHD sont utilisés, conçus pour une pression de 10 atm. Pour une profondeur de 50 à 80 m, des tuyaux capables de travailler sous une pression de 12,5 atm sont nécessaires, et des tuyaux de 16 atm sont utilisés pour les puits plus profonds.
En plus de la pompe, des tuyaux et du cordon ou du câble, avant l'installation pompe bien submersibleIl est recommandé de s'approvisionner en matériaux suivants:
- pinces pour fixer le câble électrique au tuyau;
- clapet anti-retour;
- manomètre;
- robinet pour une conduite d'eau;
- monture en acier;
- câble d'alimentation, etc.
Avant de connecter le tuyau à la pompe, un adaptateur de mamelon doit être fixé à son tuyau de sortie. Les pompes submersibles généralement modernes sont équipées d'un tel dispositif, mais si ce n'est pas le cas, cet appareil doit être acheté séparément.
Il convient de rappeler que pour pomper le puits immédiatement après le forage, c'est-à-dire pour retirer une grande quantité d'eau très sale d'un puits, une telle pompe ne peut pas être utilisée. Il échouera rapidement. En règle générale, le puits est pompé par une pompe séparée, qui est moins chère et fonctionne mieux avec de l'eau sale.
Règles d'installation en surface
Les pompes de surface ne sont pas souvent utilisées pour l'approvisionnement en eau de ce type, car elles ne conviennent qu'aux structures hydrauliques peu profondes d'une profondeur allant jusqu'à huit mètres.
Néanmoins, cette option a le droit d'exister et son installation n'est pas plus compliquée que l'installation d'équipements submersibles.

Montez l'appareil comme suit:
- La pompe de surface est installée dans un caisson spécial ou dans une pièce séparée.
- Un tuyau de longueur appropriée est raccordé au tuyau d'aspiration de la pompe.
- Un clapet anti-retour est fixé à l'autre extrémité du tuyau (une mesure de protection pour empêcher l'eau de s'écouler lorsque la pompe est terminée).
- Une crépine de protection est installée sur la vanne pour empêcher divers contaminants de pénétrer dans le corps de pompe.
- Le tuyau est abaissé dans le puits.
Sur cette installation peut être considérée comme terminée et faire un essai de fonctionnement de la pompe. Pour installer une telle pompe dans un puits, un adaptateur spécial est souvent utilisé. Dans ce cas, le tuyau est connecté à l'adaptateur et l'adaptateur est connecté à la pompe. Sinon, l'ordre d'installation est exactement le même.
Il est un peu plus difficile d'installer une pompe de surface dans le puits équipé d'un éjecteur à distance. Dans ce cas, deux tuyaux doivent être abaissés dans le puits. En plus de l'aspiration, un tuyau de pression est également monté. Il est connecté au raccord latéral de l'éjecteur à l'aide d'une sortie spéciale.
Sauf clapet anti-retour et un filtre, un éjecteur doit également être installé à l'extrémité du tuyau d'aspiration. Il ne faut pas oublier que les pompes de surface sont très sensibles à la contamination de l'eau fournie par le puits.
Installation d'une pompe submersible
Les pompes submersibles sont installées directement dans le puits. Pour eux, contrairement aux modèles de surface, il n'est pas nécessaire d'équiper un caisson ou une pièce séparée.
Tout d'abord, la pompe est assemblée et fonctionne, c'est-à-dire y attacher un tuyau d'alimentation en eau, un câble électrique, un cordon ou un câble, etc. Après cela, la pompe est abaissée dans le puits.
Étape # 1. Préparation pour l'installation de l'équipement
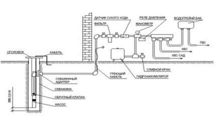
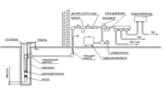
Un clapet anti-retour est fixé sur la buse de la pompe de sorte que lorsqu'il est éteint, de l'eau reste dans l'appareil. Installez ensuite un filtre spécial en forme de bol conçu pour filtrer les petites particules de boues. Un tuyau ou un tuyau d'évacuation est installé derrière le clapet anti-retour.

Le clapet anti-retour est nécessaire pour que l'eau reste dans le système d'alimentation en eau même après l'arrêt de la pompe. Cette situation peut entraîner une panne complète de l'équipement. Un filtre à bol protège la chambre de la pompe de l'envasement.
Parfois, un clapet anti-retour est déjà fourni par le fabricant et fait partie de la conception. Dans ce cas, une vanne supplémentaire n'est pas nécessaire.
Dans certains modèles, il est recommandé de ne pas utiliser de tuyaux en plastique pour l'alimentation en eau, mais un tuyau en caoutchouc spécial. Dans tous les cas, avant de commencer les travaux, vous devez étudier attentivement la fiche technique du produit, ainsi que les instructions d'installation jointes par le fabricant.
Lors de l'installation d'un tuyau d'alimentation en eau, il est important de s'assurer qu'il est aussi lisse que possible. Moins il y a d'obstacles à l'immersion de la structure dans un boîtier étroit, mieux c'est. Ensuite, le tuyau est fixé à la buse de pompe correspondante.
Un autre point important est l'imperméabilisation de tous les composés. En plus des tubes rétractables, des raccords spéciaux sont également utilisés aux points de jonction du câble électrique. Le câble d'alimentation doit également être soigneusement redressé, aligné et posé le long du tuyau d'eau.
Une fois le tuyau d'alimentation en eau et le câble connectés, procédez à l'installation du câble (cordon, corde), qui maintiendra l'appareil à la profondeur souhaitée. Le câble en acier inoxydable est vissé dans les œillets prévus à cet effet et fixé à l'aide d'un dispositif spécial. Ensuite, le câble est également disposé exactement à côté du câble et du tuyau.

Maintenant, vous devez prendre les pinces de fixation ou les clips spéciaux et connecter soigneusement le câble, le câble électrique et le tuyau avec eux. La connexion doit être suffisamment serrée, mais pas trop rigide. Si la pince pince trop ces structures, elle peut les endommager.
Étape # 2. Pompe submersible
Lorsque toutes les structures sont connectées, la préparation peut être considérée comme terminée. Vous pouvez commencer à installer la pompe dans le puits.
Tout d'abord, un joint en caoutchouc spécial est placé sur le boîtier et une tête est installée. Ensuite, la pompe est soigneusement passée dans le trou de la tête et commence à s'abaisser progressivement.
Avant d'abaisser pompe submersible dans le puits, un anneau de protection spécial peut être mis sur son corps afin de ne pas endommager les parois du tubage. Vous pouvez vous passer de cette mesure, mais vous devrez agir avec beaucoup de prudence et de précision. Le mouvement de la structure doit être très fluide, bien que son poids ne soit pas si faible.

Habituellement, au moins trois personnes le font. Deux gardent la pompe sur le poids, et le troisième libère progressivement le câble.
La pompe s'abaisse très lentement. Vous ne devez en aucun cas tirer l'appareil par le tuyau ou le câble d'alimentation. Si la construction rencontre des obstacles lors de l'abaissement, il est nécessaire d'agir très soigneusement.
Il est nécessaire d'arrêter l'immersion de la pompe et d'effectuer quelques rotations soignées dans les deux sens. Cela permet généralement de contourner une zone difficile. Dans les cas extrêmes, si cela ne fonctionne pas, vous devrez retirer la pompe et vérifier l'état du boîtier.
Il est préférable d'effectuer ce test avant d'installer la pompe.Et en cours de travail, vous devez surveiller attentivement afin que des objets étrangers ne tombent pas accidentellement dans le puits, ce qui pourrait gêner la libre circulation de l'appareil. Le jeu entre les parois du tuyau et la pompe est si petit que même un écrou ordinaire peut créer une tonne de problèmes.
La pompe doit être fixée à la bonne hauteur, en dessous du niveau dynamique, afin que l'appareil soit toujours complètement dans l'eau. Mais la pompe ne doit pas être trop près du fond bien arroser. Cela peut entraîner l'aspiration de la pompe dans les boues ou le sable lors de l'ensablement ou du ponçage du puits.
Il est nécessaire de prendre en compte la profondeur pour laquelle le fonctionnement d'un modèle de pompe particulier est conçu. Les pompes conventionnelles, en règle générale, sont abaissées à une profondeur de -10 mètres, les pompes à éjecteur - à 15-20 mètres, un équipement spécial est conçu pour 25-40 mètres.
En règle générale, la profondeur d'immersion correcte de la pompe est d'environ un à deux mètres du fond du puits, selon ses caractéristiques. Ensuite, le câble est fixé sur le support prévu à cet effet. Il est généralement situé à l'extérieur de la tête de puits.
Le tuyau d'alimentation en eau est connecté à système d'eau domestique, par exemple, à un réservoir de stockage ou à un adaptateur spécial. Effectuez une connexion électrique et vérifiez le fonctionnement du système. Lors de l'installation du dispositif de protection, la valeur actuelle doit être correctement sélectionnée.
Si ce moment est manqué, l'appareil peut surchauffer. En conséquence, l'enroulement du stator se ferme souvent. Parfois, il y a des surtensions dans la tension fournie au moteur, ou elle reste constamment trop faible. Toutes ces situations sont lourdes de pannes rapides de l'appareil, dans certains cas, la pompe devra simplement être complètement remplacée.
Étape # 3. Détermination du point de fonctionnement de la pompe
Lors de l'installation de la pompe, il est nécessaire d'effectuer une autre étape importante - pour déterminer les caractéristiques de la pompe à charge réelle. Les informations spécifiées dans le passeport de l'appareil, en effet, peuvent être très loin d'être attendues. Il est nécessaire de mesurer le taux de remplissage d'un volume spécifique, c'est-à-dire calculer le débit d'eau par unité de temps.
De plus, vous devez utiliser un manomètre pour déterminer la pression créée dans l'alimentation en eau pendant le fonctionnement de la pompe. Il sera également nécessaire de mesurer la consommation de courant pendant le fonctionnement de l'appareil. Pour cela, des pinces conductrices spéciales y sont fixées.

Une fois les mesures nécessaires effectuées, elles doivent être comparées aux données du fabricant spécifiées dans la documentation technique du produit. S'il s'avère que les chiffres réels dépassent ceux recommandés par le fabricant, vous devez couvrir légèrement la valve de la pompe.
En conséquence, une résistance supplémentaire sera créée, ce qui ramènera les paramètres de l'appareil à la normale. Ainsi, le point de fonctionnement de l'appareil est vérifié et réglé sur différents modes de fonctionnement.
Quelques recommandations importantes
Un raccord en laiton spécial est utilisé pour connecter le clapet anti-retour au tuyau d'alimentation en eau.La connexion doit également avoir un manchon d'entraînement spécial. Cette mesure empêchera la compression du tuyau de diamètre et compensera la contrainte excessive créée par le raccord de compression.
Le raccord, comme tous les éléments de connexion, doit être de haute qualité, conçu pour des charges de traction accrues. Sinon, le tuyau peut simplement sortir du raccord. Pour connecter l'extrémité opposée du tuyau PND à la sortie sur la tête, le même raccord d'entraînement à compression en laiton est utilisé.
Un câble électrique spécial pour pompes submersibles est en vente. Il doit être utilisé pour se connecter à la pompe. Les substitutions avec du matériel de moins bonne qualité ne sont pas autorisées. Le câble d'alimentation est connecté au câble de la pompe par soudage, il est préférable de ne pas le tordre à un endroit si important. La jonction est fermée avec un manchon thermorétractable.
Pour fixer le câble et le câble au tuyau d'alimentation en eau, des colliers en plastique sont nécessaires. Ils sont installés tous les 2-3 mètres. Cette mesure aide à éviter l'enchevêtrement accidentel des câbles tout en abaissant la structure. Au lieu de pinces, vous pouvez utiliser du ruban électrique.

Par souci d'économie, un câble spécial n'est utilisé que dans la zone où il sera immergé dans l'eau. Le reste de la distance est couvert par un câble PVA conventionnel.
Dans tous les cas, la section du câble doit être conforme aux recommandations du fabricant indiquées dans la fiche technique de la pompe.

La pompe ne peut être suspendue que sur un câble en acier inoxydable. Ni l'acier noir ordinaire ni sa version galvanisée ne sont conçus pour un fonctionnement continu dans l'eau.
Lorsque vous abaissez la pompe dans des zones étroites, vous pouvez compléter la rotation de la pompe avec un peu de pression. Mais dans tous les cas, la pompe doit conserver une position verticale.
Pendant l'installation de la pompe bien la tête peut bouger un peu. Vous devez vous assurer que le poids de la pompe tombe sur le câble et n'est pas maintenu par le tuyau. Ce n'est qu'alors que la position de la tête peut être fixée avec des vis.
Conclusions et vidéo utile sur le sujet
Vidéo n ° 1. Des conseils pratiques pour choisir et installer une pompe submersible sont fournis dans la vidéo suivante:
Vidéo n ° 2. Une démonstration claire d'une autre expérience d'installation de pompe:
Il est très important d'effectuer correctement toutes les opérations d'installation de l'équipement de pompage dans le puits, car toute négligence peut entraîner une rupture ou une rupture du câble.
Il y a des situations où endommagé pompe impossible à obtenir de travailler. Cela entraîne une perte complète de la structure et nécessite de recommencer le forage. L'attention et la précision aideront à installer la pompe de la meilleure façon.
Vous pouvez partager votre propre expérience acquise dans le processus d'installation d'une pompe profonde ou de connexion d'une station de pompage, poser des questions, signaler les lacunes dans le texte, dans le bloc ci-dessous. Veuillez écrire des commentaires. Nous et les visiteurs du site web serons heureux de participer aux discussions pour clarifier les questions controversées.

En règle générale, les spécifications techniques indiquent la profondeur d'aspiration, qui indique la profondeur maximale à partir de laquelle l'unité est capable de pomper de l'eau, et la valeur de la tête, qui indique la hauteur la plus élevée à laquelle il peut fournir de l'eau. Dans les passeports des pompes submersibles, la profondeur d'immersion, c'est-à-dire la distance entre le miroir d'eau et le haut de l'unité, et la distance entre le bas de la pompe et le bas de la sortie.
Les caractéristiques techniques des pompes permettent de choisir une machine de pompage d'eau, en tenant compte de la profondeur d'immersion, ainsi que de l'acheter avec les performances requises.
Même pour une installation dans des sources à faible débit, il est important que la pompe dispose d'un dispositif de sécurité qui arrête le moteur en cas de baisse du niveau d'eau dans le puits.
J'ai foré un puits, tout s'est bien passé, mais j'ai rencontré le problème d'y installer une pompe. J'avais peur de briser la pompe en quelque sorte, en l'abaissant incorrectement dans le canon.
J'ai parlé avec des amis qui ont également installé une pompe dans le puits, mais il s'est avéré qu'ils ont tous payé pour des artisans professionnels. J'ai commencé à chercher des informations sur Internet, et ici, en principe, tout est écrit clairement, il y avait certainement quelques incompréhensions, mais je les ai moi-même gérées. En général, les informations sont utiles!