Schémas et méthodes de connexion des panneaux solaires: comment installer correctement le panneau solaire
Une source d'énergie alternative à base de panneaux solaires est une excellente option pour organiser un approvisionnement énergétique indépendant. Il fournira une efficacité énergétique élevée non seulement par temps chaud, mais aussi par temps nuageux. Ce serait bien d'avoir un tel appareil à la maison, non?
Pour ce faire, il vous suffit de sélectionner correctement les composants techniques et d'installer. Tout le monde peut le faire, connaissant les schémas et les méthodes de connexion des panneaux solaires. Nous vous expliquerons comment construire un système de production qui transforme «l'énergie verte» en électricité, qui est nécessaire pour alimenter l'équipement domestique.
De plus, vous apprendrez comment choisir un endroit pour installer des panneaux solaires et comment les combiner avec un réseau électrique fixe. Des conseils utiles et des recommandations importantes aideront efficacement les maîtres à domicile. Pour simplifier la perception, des photographies thématiques, des diagrammes et des vidéos sont proposés.
Le contenu de l'article:
Dispositif solaire
Lorsque vous prévoyez de connecter vous-même des panneaux solaires, vous devez avoir une idée des éléments du système.
Les panneaux solaires se composent d'un kit batteries sur cellules photovoltaïquesdont le but principal est de convertir l'énergie solaire en énergie électrique. L'intensité actuelle du système dépend de l'intensité lumineuse: plus le rayonnement est brillant, plus le courant généré est important.
Les principaux éléments structurels du système sont:
- Batterie solaire - Convertit la lumière du soleil en énergie électrique.
- La batterie - Une source de courant chimique qui accumule l'énergie électrique générée.
- Contrôleur de charge - surveille la tension des batteries.
- Onduleur, qui convertit la tension électrique constante de la batterie en 220V AC, ce qui est nécessaire au fonctionnement du système d'éclairage et au fonctionnement des appareils électroménagers.
- Fusiblesinstallé entre tous les éléments du système et protégeant le système contre les courts-circuits.
- Jeu de connecteurs standard MC4.
En plus de l'objectif principal du contrôleur est de surveiller la tension des batteries, l'appareil éteint certains éléments si nécessaire. Si l'indicateur sur les bornes de la batterie pendant la journée atteint une marque de 14 volts, ce qui indique qu'ils sont en cours de recharge, le contrôleur interrompt la charge.

Pendant la nuit, lorsque l'indicateur de tension de la batterie atteint un niveau extrêmement bas de 11 volts, le contrôleur arrête la centrale électrique.
Où est-il préférable d'installer les panneaux?
La première chose à faire avant d'installer et de connecter la batterie solaire est de déterminer l'emplacement de l'unité.

Les panneaux solaires peuvent être placés dans presque tous les endroits bien éclairés:
- sur le toit d'un chalet;
- sur le balcon de l'immeuble;
- dans le territoire adjacent à la maison.
L'essentiel est de fournir les conditions nécessaires pour obtenir une production d'énergie maximale. L'un d'eux est l'orientation et l'angle d'inclinaison par rapport à l'horizon. La surface absorbant la lumière de l'appareil doit donc être orientée vers le sud.
Idéalement, les rayons du soleil devraient tomber dessus à 90 °. Pour obtenir cet effet, il est nécessaire de sélectionner l'angle de pente optimal en fonction des conditions climatiques de la région. Pour chaque région, cet indicateur est différent.

Par exemple, dans la région de Moscou, l'angle d'inclinaison de la surface des panneaux solaires pendant les mois d'été est de 15 à 20 °, et pendant les mois d'hiver, il passe à 60 à 70 °.
Lorsque vous placez des panneaux solaires sur le territoire adjacent à la maison, il est préférable de soulever les panneaux au-dessus de la surface du sol d'au moins un demi-mètre - en cas de fortes chutes de neige. Cette solution est correcte dans le sens où elle offre une distance suffisante pour la circulation de l'air.
Il convient de rappeler que même une petite ombre affecte négativement la production d'électricité par l'unité. Les panneaux doivent être placés uniquement dans des endroits qui ne sont pas soumis à la moindre ombre.

Il existe plusieurs façons de fixer les panneaux:
- en activant les pinces;
- en boulonnant à travers les trous traversants situés au bas du cadre.
La structure portante doit être en matériaux résistants à la corrosion. Quelle que soit la méthode d'installation, il est impossible d'apporter des modifications à la conception du panneau et de percer des trous supplémentaires.
La tâche du propriétaire est de garder les panneaux propres. L'accumulation de poussière, de neige et de déjections d'oiseaux sur l'écran d'au moins 10% réduit la quantité d'électricité produite par le système.
Options de connexion des cellules solaires
Les panneaux solaires se composent de plusieurs panneaux séparés. Pour augmenter les paramètres de sortie du système sous forme de puissance, tension et courant, les éléments sont connectés les uns aux autres, en appliquant les lois de la physique.
La connexion de plusieurs panneaux les uns aux autres peut être effectuée en appliquant l'un des trois schémas d'installation des panneaux solaires:
- parallèle;
- séquentiel;
- mixte.
Un circuit parallèle implique de connecter les mêmes bornes entre elles, dans lesquelles les éléments ont deux nœuds communs de convergence des conducteurs et leur ramification.

La valeur du courant de sortie maximal possible dans un circuit parallèle est directement proportionnelle nombre d'éléments connectés. Les principes de calcul de la quantité sont donnés dans notre article recommandé.
Le circuit série implique de connecter les pôles opposés: le «plus» du premier panneau au «moins» du second. Le «plus» restant inutilisé du deuxième panneau et le «moins» de la première batterie sont connectés au contrôleur situé plus bas dans le circuit.
Ce type de connexion crée les conditions du flux de courant électrique, dans lesquelles il reste le seul moyen de transfert d'énergie de la source au consommateur.

Un circuit série-parallèle ou mixte est le plus souvent utilisé lorsqu'il est nécessaire de connecter plusieurs groupes de batteries. En appliquant ce circuit à la sortie, la tension et le courant peuvent être augmentés.

Cette option est avantageuse en ce sens qu'en cas de défaillance de l'un des éléments structurels du système, d'autres circuits de connexion continuent de fonctionner. Cela augmente considérablement la fiabilité de l'ensemble du système.
Le principe d'assemblage du circuit combiné repose sur le fait que les appareils de chaque groupe sont connectés en parallèle. Et la connexion de tous les groupes dans un même circuit est effectuée séquentiellement.
En combinant différents types de connexions, il ne sera pas difficile d'assembler une batterie avec les paramètres nécessaires. L'essentiel est que le nombre d'éléments connectés doit être tel que la tension de fonctionnement fournie aux batteries, compte tenu de sa chute dans le circuit de charge, dépasse la tension du des pilestandis que le courant de charge de la batterie a fourni la valeur requise du courant de charge.
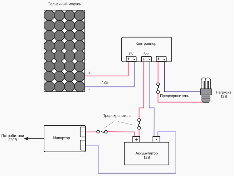
Schéma de montage d'un système électrique solaire
La connexion des panneaux solaires est réalisée grâce à l'utilisation de fils de connexion intégrés d'une section de 4 mm2. Les fils de cuivre unipolaires sont les mieux adaptés à cet effet, leur tresse isolante est résistante aux rayons ultraviolets.
Dans le cas de l'utilisation d'un fil dont l'isolation n'est pas résistante aux rayons UV, il est recommandé d'onduler son revêtement extérieur.

Quel que soit le schéma sélectionné avant connexion de panneaux solaires sans faute il faut vérifier le câblage correct.
Lors du raccordement des panneaux, il n'est pas recommandé de dépasser les exigences techniques pour le courant admissible et la tension maximale d'autres appareils. Il est important de suivre les spécifications du fabricant pour le contrôleur de charge et l'onduleur.
Le schéma d'assemblage standard de la centrale solaire la plus simple est le suivant.

Pour éviter la casse le contrôleur, lors de la connexion des éléments du système, il est important de suivre la séquence.
Les travaux d'installation se déroulent en plusieurs étapes:
- La batterie est connectée au contrôleur, en utilisant les connecteurs appropriés pour cela et sans oublier d'observer la polarité.
- Au contrôleur via les connecteurs, en respectant la même polarité, une batterie solaire est connectée.
- Une charge de 12 V est connectée aux prises du contrôleur.
- S'il est nécessaire de convertir la tension électrique de 12 à 220 V, un onduleur est inclus dans le circuit. Il est connecté uniquement à la batterie et en aucun cas directement au contrôleur.
- À la sortie libre de l'onduleur, connectez les appareils électriques conçus pour une tension de 220 V.
Après avoir effectué la connexion, vous devez vérifier la polarité et mesurer la tension en circuit ouvert des panneaux. Si l'indicateur diffère de la valeur du passeport, la connexion est incorrecte.

Au stade final, la batterie solaire doit être mise à la terre. Pour minimiser la probabilité d'un court-circuit, des fusibles sont installés à la jonction entre la batterie, l'onduleur et le contrôleur.
L'énergie des centrales solaires trouvera une application dans l'alimentation des appareils électroménagers basse consommation et dans la charge des batteries des équipements mobiles:
Ceux qui souhaitent construire une batterie solaire de leurs propres mains aideront les informations fournies dans le prochain article.
Connexion d'éléments multidirectionnels
En utilisant un schéma d'installation séquentiel pour les panneaux solaires, afin de ne pas réduire l'efficacité des appareils, tous les panneaux du circuit commun doivent être placés sous le même angle et sur le même plan.
Si les panneaux sont situés dans des plans différents, cela peut conduire au fait que le proche ou le plus éclairé fonctionnera plus puissant que ceux situés un peu plus loin.
Cela signifie que le panneau proche produira de l'électricité, dont une partie disparaîtra pour chauffer les panneaux éloignés. Et la raison en est que le courant circule sur le chemin de moindre résistance. Pour minimiser les pertes, il est préférable d'utiliser un contrôleur séparé pour chaque panneau.

Vous pouvez résoudre le problème en installant des diodes de coupure. Ils sont placés à l'intérieur entre les plaques. De ce fait, donnant l'indicateur de puissance maximale, les plaques ne surchauffent pas.
Tout aussi importante est la chute de tension dans les connexions, ainsi que les fils eux-mêmes de la partie basse tension du système.

Un exemple est le fait qu'une section d'un mètre d'un câble avec une section de 4 mm2 lorsque le courant passe à travers l'indicateur 80A (tension 12 V), les valeurs chutent de 3,19%, soit 30,6 watts. Lors de l'utilisation de torsions, la chute de tension peut varier de 0,1 à 0,3 V.
Combinaison d'énergie solaire et d'un réseau stationnaire
Lorsque vous envisagez d'utiliser l'électricité solaire en parallèle avec le réseau fixe centralisé équipé, le schéma de connexion est légèrement différent. Et la raison principale de cette décision est que le consommateur privé n'a pas la possibilité de "vider" l'énergie restante.
Et cela peut provoquer des chutes de tension pouvant durer jusqu'à une seconde.

Selon le schéma ci-dessus, la tension de l'héliopolis est d'abord dirigée vers la batterie, et de là elle est transmise à la charge.
Lors de la conception d'une telle option d'installation, deux types de charge doivent être pris en compte:
- non réservé - la lumière dans la maison, les appareils électroménagers, etc.;
- réservé - éclairage de secours, réfrigérateur, chaudière électrique.
Considérez: plus la capacité de la batterie est grande, plus les appareils électriques redondants fonctionneront hors ligne.
Lors du choix de cette méthode de génération d'énergie dans le réseau, préparez-vous au fait que vous devrez établir un permis dans les réseaux énergétiques locaux.
Malgré le fait que onduleurs solaires Ils génèrent une tension dont la qualité est parfois supérieure à celle d'un réseau centralisé, les réseaux énergétiques locaux ne donnent pas le feu vert au compteur pour tourner en sens inverse.
Pour cette raison, selon le schéma, les onduleurs solaires cessent de fonctionner lors d'une panne de courant. Et la charge redondante commence à «être alimentée» par la batterie.
Conclusions et vidéo utile sur le sujet
Les auteurs du matériel vidéo, qui est fourni ci-dessous, partagent leur expérience personnelle et analysent les nuances de l'installation de panneaux solaires.
Vidéo n ° 1. Un exemple d'assemblage et d'installation d'un système construit en usine:
Vidéo n ° 2. Comment installer les panneaux correctement:
Il n'y a rien de compliqué dans le processus de connexion de plusieurs panneaux avec d'autres éléments du système. Mais pour un maître novice, le processus peut devenir difficile. Par conséquent, en l'absence d'expérience dans les calculs et les compétences d'installation, vous devez contacter un spécialiste qui possède les connaissances nécessaires.
Vous voulez savoir comment vous avez construit votre propre centrale solaire pour une maison d'été ou une maison de campagne? Peut-être connaissez-vous les subtilités du processus qui ne sont pas décrites dans l'article? Veuillez écrire des commentaires dans le bloc ci-dessous, poser des questions, partager des opinions et des photos sur le sujet de l'article.

Je vais transférer ma maison de l'électricité aux panneaux solaires. Déjà sur tout le territoire, il a mis des lumières sur l'énergie solaire. Bien sûr, je ne fais confiance à l'installation de panneaux solaires qu'à un professionnel, car objectivement sans expérience je ne peux pas tout faire à coup sûr. Dites-moi, si je prévois de convertir seulement une partie des appareils électriques en énergie solaire et d'en laisser certains sous tension, est-ce possible?
Oleg, il y a une réponse à votre question dans la section «Combiner l'énergie solaire et un réseau fixe». Cette combinaison vous permet de maximiser l'utilisation de l'énergie solaire et d'utiliser des appareils électriques à tout moment, quelles que soient les conditions météorologiques.
N'oubliez pas les inconvénients tels que:
- Frapper une ombre sur une barre de chocolat bloque le travail des autres qui lui sont associés;
- Autonomie de la batterie jusqu'à 10 ans;
- Par temps ensoleillé, non seulement l'efficacité énergétique maximale, mais aussi le chauffage des panneaux eux-mêmes (surtout par temps calme). Et l'augmentation de la température du panneau de chaque degré réduit l'efficacité de 0,5% en moyenne;
- La poussière de la surface réduit l'efficacité du panneau;
- Au fil du temps, l'efficacité du panneau diminue à 0,8% par an (activement au cours des 2 premières années - jusqu'à 2%).
Ayant aujourd'hui des panneaux d'une efficacité pouvant atteindre 20% (maximum pour les nouveaux), la perspective de leur utilisation est discutable dans la plupart des cas, même en l'absence de réseaux électriques, un simple générateur diesel deviendra un achat plus utile.
Dites-moi comment connecter les panneaux solaires et le contrôleur MRT 12-24 V, 20 A. Les panneaux ont une tension de 32-40 V, 280 W. Comment connecter deux panneaux - en série ou en parallèle?
Dans votre cas, il est préférable d'utiliser un schéma de connexion série-parallèle, cela est indiqué dans l'article, lisez plus attentivement. C'est un tel schéma de connexion qui vous permet d'obtenir une telle tension à la sortie que le fonctionnement normal des appareils électroménagers est possible.
À titre d'exemple, je peux donner un schéma de connexion avec un contrôleur 80 A, mais pour votre cas, il sera également pertinent.
Lors du montage de tous les éléments, faites attention, en particulier, suivez toutes les instructions. Par exemple, l'onduleur est connecté uniquement à la batterie, et non directement au contrôleur, afin d'éviter d'endommager l'onduleur. Après avoir assemblé le circuit, vérifiez la polarité et mesurez la tension du circuit ouvert, qui devrait coïncider avec le passeport. S'il est différent, alors le circuit n'est pas assemblé correctement.
La connexion série donne donc la somme de la tension. Un parallèle - la somme de l'ampérage.
Wow: le coût du panneau est de 200 mille roubles. Et si ça casse? Oui, 200 000 me suffisent jusqu'à la fin des jours pour payer l'électricité ordinaire.
Oui, le prix est assez élevé, mais vous ne pouvez pas vous inquiéter du fait que le panneau solaire va se casser. Pendant longtemps je n'expliquerai pas comment et pourquoi maintenant les panneaux solaires n'ont pas peur des influences mécaniques (choc, chute, flexion). Je peux seulement dire que dans leur fabrication, des technologies spéciales et des procédés chimiques sont utilisés.
Si vous ne me croyez pas, alors vous faites un crash test "en russe", comme on dit https://www.youtube.com/watch?v=iBbdW7pxBTg On peut voir qu'il n'y a pas de montage vidéo - tout le monde peut vérifier la force du panneau solaire.
En ce qui concerne le prix, plus il y a de jours ensoleillés par an dans les latitudes où l'installation de panneaux solaires est prévue, plus la période de récupération est courte. Il est clair que l'acquisition de tels panneaux pour les résidents des régions du nord n'est clairement pas économiquement faisable.